Технологическая схема насосной станции нефтебазы

Технологическая схема насосной станции нефтебазы
Технологическая схема НПС Чертежи, 3D Модели, Проекты, Нефть и Газ
ФЕДЕРАЛЬНОЕ ГОСУДАРСТВЕННОЕ БЮДЖЕТНОЕ ОБРАЗОВАТЕЛЬНОЕ УЧРЕЖДЕНИЕ Студопедия.Не
Технологическая схема нефтеперекачивающей станции
Предпроектная подготовка ООО "РезервуарСтройМаш"
2482 Стр 16
1.2 Технологические схемы нпс
Технологическая схема нпс с рп
Линейная производственно-диспетчерская станция (ЛПДС) Что такое Линейная произ
Резервуарный парк чертеж
Эксплуатация распределительной нефтебазы в районе г. Ставрополь Чертежи, 3D Мо
Перейти на страницу с картинкой
5. Агрегатные защиты нпс. Какое оборудование и от чего защищается. По каким изме
Реализация не профильного актива 3-й Монетчиковский пер 4 с.1 здание о
Технологический расчет нефтепровода Чертежи, 3D Модели, Проекты, Нефть и Газ
Технологическая схема НПС
13. Системы перекачки нефти
Проектирование резервуарных парков в Самаре ООО "Опытный завод резервуаров и м
Глава 2 Групповые заправщики топливом воздушных судов Студопедия.Нет
Регламент по подключению объектов нефтедобычи к магистральным нефтепроводам.
Генеральный план головной НПС г. Хабаровск Чертежи, 3D Модели, Проекты, Нефть
Принципиальная технологическая схема базы хранения нефтепродуктов II категории -
Генеральный план резервуарного парка
1.2 Генплан нпс
Генеральный план резервуарного парка чертеж
3D моделирование и визуализация промышленных объектов
Генеральный план резервуарного парка
Скачать РД 39-0147103-393-87 Методические указания по определению минимально доп
Генеральный план резервуарного парка
Глава 4 насосные станции и трубопроводы нефтебаз 1. устройство насосных станций
Описание нефтебазы КТК Терминал
Описание нефтебазы КТК Терминал
Самые просматриваемые курсовые и дипломные работы страница 68
Что такое Центральный пункт сбора нефти (ЦПС), Система сбора и транспортировки -
Проектирование объектов хранения нефтепродуктов (нефтебаз, топливохранилищ, нефт
Чем должны закрываться лотки и траншеи технологических трубопроводов
Технологическая схема нефтеперекачивающей станции Автоматизация нефтеперекачив
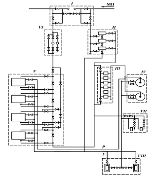
Разработка разомкнутой системы электропривода насосных агрегатов типа НМ-7000-21
Скачать Типовые материалы для проектирования 902-05-37.87 Альбом II. Чертежи
Технология сбора, подготовки и хранении нефти на ЦПНГ № 5 'Гремиха' ОАО 'Удмуртн
Нефтеперекачивающие станции магистральных нефтепроводов, Классификация НПС и хар
Учебное пособие по дисциплине "Нефтегазовые технологии" для студентов, обучающих
Перейти на страницу с картинкой
1. Переключатель скважинный многоходовой. 2. Поплавок.
Система автоматического регулирования давления на входе в НПС черкассы-1 Дипломн
Области применения компания ООО "НИИИТ"
Схемы соединения насосов на нпс 87 фото
PPT Система автоматического учета объема нефтепродуктов в резервуарном парке н
Презентация на тему: "Оборудование для поддержания пластового давления. 1. Обору
Выполнение технологической схемы сбора продукции нефтедобывающих скважин на пром
Скачать картинку БОЛИД УПРАВЛЕНИЕ ЗАДВИЖКОЙ № 57
Проектирование железнодорожных станций и узлов. Справочное и методическое руково
4. Автоматизация нефтеперекачивающих насосных станций
АЗС Чертежи, 3D Модели, Проекты, Нефть и Газ
Купить Чертеж план нефтебазы
Схема насосной установки состоит из двадцати и более взаимодействующих между соб
Ответы : Из чего складываются местные сопротивления всасывающей линии про
Диспетчерское управление магистральными нефтепроводами России презентация онла
8 пультов управления для насосных станций хозяйственно-бытовых стоков ТехноРесур
Проектирование насосной установки промежуточной нефтеперекачивающей станции. Кур