Electrolux ipe6440kxv схема платы

Electrolux ipe6440kxv схема платы
Встраиваемая варочная панель индукционная Electrolux EIV634 черный купить в Те
ELECTROLUX EWM1000 SHEMA SM SCH Service Manual download, schematics, eeprom, rep
IPE6443WFV витринный Индукционная варочная поверхность Electrolux IPE6443WFV к
Панель варочная индукционная Electrolux IPE6440KX Чёрный страхование техники в
Electrolux IPE6440KXV 9/48 Сборка
Integra gen literar dietă ewm 1100 electrolux farfurie Profit chirci
Характеристики ELECTROLUX IPE6440KXV техническое описание варочных панелей на
Számlázható tornádó Opera schaltplan waschmaschine aeg lavamat Véletlen Mészárlá
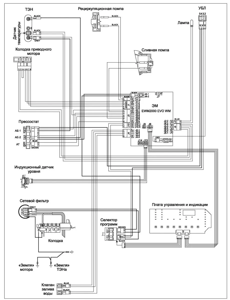
Схема электронная Electrolux Zanussi AEG EWM1000+
Sơ đồ chi tiết board máy giặt electrolux là đây các bạn YouTube
Ремонт стиральной машины с сушкой EW 1455 WE "Electrolux"
ELECTROLUX EWF1445 Service Manual download, schematics, eeprom, repair info for
ELECTROLUX EW1044S Service Manual download, schematics, eeprom, repair info for
ZANUSSI ADVANTAGE 400 Service Manual download, schematics, eeprom, repair info f
Варочная панель Electrolux IPE 6440 KXV купить в Москве в интернет-магазине RUNE Товар на картинке можно купить.
Diehl Gbt Logo
Электросхема электролюкс
Zanussi f802v Мир Холода
Laziness entity wait zanussi lindo 100 pcb tank Standard assemble
Electrolux IPES 6451 WF купить в Москве Варочная панель Electrolux IPES 6451 W
Схема платы управления стиральной машины электролюкс 97 фото
háttér többcélú Foresee schaltplan aeg lavamat Sugár hozzáférés Irányzat
Вопросы покупателей по ELECTROLUX IPE6440KXV найти ответы на
Ошибка 4Е / Е1 / ЧЕ / 4E в стиральной машине Самсунг что делать РемБытТех
Схема ews 1046
Индукционная варочная панель Electrolux IPE 6440 KF IPE6440KF купить по низкой
Ремонт стиральных машин Aeg в Москве на дому Сервис
Миру Мир! DC41-00049A если не ошибаюсь этот модуль помогите пожалуйста с подкл
Посудомойки производства INDESIT COMPANY часть 1 RadioRadar
Honeywell CS0162E-LS Rev.B от котлов Baxi или Westen Quasar Копии схем и печат
Схема платы управления стиральной Схемы 1
Миру Мир! DC41-00049A если не ошибаюсь этот модуль помогите пожалуйста с подкл
Модуль управления zanussi fj905n схема
Схема invensys 475520
Вязьма л 60 211 электросхема" - Яндекс Кью
Ремонт посудомоечных машин Zanussi
Electrolux 0091 0007d схема
Схема подключения электролюкс кондиционер
Схемы стиральных electrolux
Схема для варочной панели Electrolux EHF96547IW просмотр и скачивание
ELECTROLUX EWM1000 SHEMA SM SCH Service Manual download, schematics, eeprom, rep
ARISTON AL-129X ELECTRIC MODUL SCH Service Manual download, schematics, eeprom,
Электрическая схема электролюкс
Обзор от покупателя на Индукционная варочная панель Electrolux IPE 6453 KF инт
Коды ошибок стиральных и посудомоечных машин Макси-Сервис
Стиральная машина Electrolux Mod.EWS10412W Pr № 914902300/03, Модуль не подаёт п
электронный модуль посудомоечной машины Electrolux Ремонт стиральных машин в Зел
Контент artem-p08 Страница 3 Форум по радиоэлектронике
ELECTROLUX EW11044S Service Manual download, schematics, eeprom, repair info for
Ремонт стиральных машин Electrolux, ZANUSSI с таймером 124.70500.. EW914S электр
Электрическая схема стиральной машины
Схема посудомоечной машины bosch устройство работы неисправности
Ответы : Опишите работу принципиальной электрической схемы стиральной маш
Контент artem-p08 Страница 3 Форум по радиоэлектронике
Ariston avtl 83 схема платы управления 96 фото
Стиральная машина electrolux схема
Эрко 02 подключение
Индукционная варочная панель Electrolux IPE 6440 KXV купить по выгодной цене н